「无线电史话」1922年AM中波发射机,发电机提供乙电500V高压

admin 2025-04-09 68人围观 ,发现243个评论



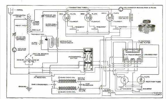
1922AM发射机

一百年前的这个月,1922年3月的《大众机械》杂志刊登了这款供业余无线电爱好者使用的AM发射机的完整构造细节。迄今为止,构造这样的发射器是一个昂贵的提议,因为它总是需要发电机来提供高压。然而,这款发射器使用“新型变压器”从家用电流中提供500伏的B+,“就像拧上灯泡或插入电熨斗一样简单”。两个整流管可以是“市场上任何一种”,发射器本身使用三个UV-202管。


据说所有零件的价格约为125美元。根据这个通货膨胀计算器,按2022美元计算,这将超过2000美元,所以这不是穷人的项目。


文章指出,确切的范围当然会因当地条件而异。但作者报告说,音乐和声音的传输距离是100到200英里,在特别好的条件下,可以记录到500英里的极端范围。

作者后来的呼号是W9DCX,后来成为该杂志的电台编辑。正如他在杂志上的讣告中所述,他于1955年去世。


猜你喜欢
    不容错过